欢迎访问河南莱特威智能装备有限公司官方网站!
全国咨询热线
秉持着坚持品质、责任、精心、执着的理念,致力成为您满意的合作伙伴,为客户提供完善的产品和服务。
位置:首页 > 产品中心 > 电力行业智能设备
电力行业智能设备
餐厨垃圾
有机肥设备
饲料设备
电力板块项目业绩
脱硫脱硝降温系统技改
集中式真空收尘系统应用
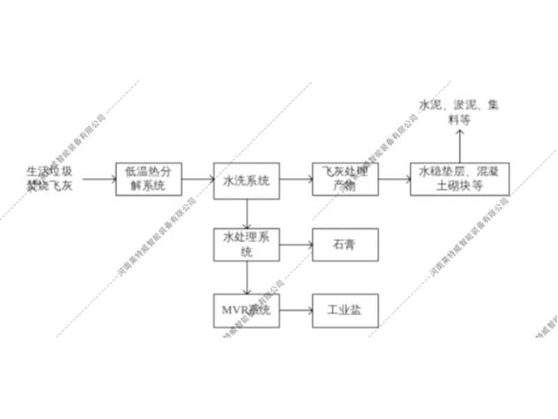
飞灰资源化利用
渗滤液加热回喷垃圾仓应用
垃圾仓格栅疏通渗滤液自动排出系统
垃圾池渗滤液格栅板液压自动疏通装置
TOP
QQ客服
18300633205